л-джет на м10 в 21 кузов

Всё о ремонте и эксплуатации BMW E21.
Аватара пользователя
Han Solo
Site Admin
Сообщения: 7153
Зарегистрирован: 19 дек 2006, 07:50
Репутация: 2
Гараж: BMW 323i 1980г
Откуда: Galactic Federation, Moscow
Благодарил (а): 52 раза
Поблагодарили: 118 раз
Контактная информация:

Re: л-джет на м10 в 21 кузов

Сообщение Han Solo » 23 авг 2013, 09:02

e21rulezz писал(а):я вот думаю а если подать + на 87 контакт реле прямо с замка зажигания....ничего не сгорит?

нет не надо это делать !
Нужно проверить разъем главного реле .Возможно что -то не подключено ...
Чуть позже найду етм от е30 и отпишу . У тебя реле SIEMENS ?
схема (проверить нужно все что к реле (16) подходит по проводам)
http://www.e30club.ru/143-bmw-e30-elect ... ronic.html
Позже ЕТМ посмотрю ...
BMW320 (1983) BMW323I (Italian limited ed.) BMW 320 (1978) Mercedes C220 Elegance
http://bmw-e21.gallery.ru/May the Force be with you !


Аватара пользователя
e21rulezz
Новичок
Сообщения: 377
Зарегистрирован: 30 июн 2008, 19:15
Репутация: 0
Откуда: 44RUS Кострома
Поблагодарили: 2 раза

Re: л-джет на м10 в 21 кузов

Сообщение e21rulezz » 23 авг 2013, 09:17

после обеда заеду в гараж гляну фирму реле.....
e21 1979г 318 теперь i....было
скоро Я5.1 займет свое место


Аватара пользователя
Han Solo
Site Admin
Сообщения: 7153
Зарегистрирован: 19 дек 2006, 07:50
Репутация: 2
Гараж: BMW 323i 1980г
Откуда: Galactic Federation, Moscow
Благодарил (а): 52 раза
Поблагодарили: 118 раз
Контактная информация:

Re: л-джет на м10 в 21 кузов

Сообщение Han Solo » 23 авг 2013, 10:39

проверить на реле массу контакт 31
Еще раз проверь что приходить питание с аккумулятора контакт номер 30
Проверь цепи
Катушка 1 > коммутатор 2 > реле 1
Катушка 15> коммутатор 3 > реле 15
коммутатор >5 реле 50 >стартер 50 (чтобы проверить надо крутить стартер )

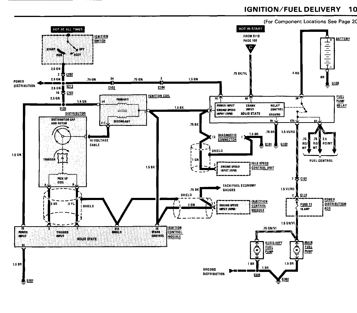
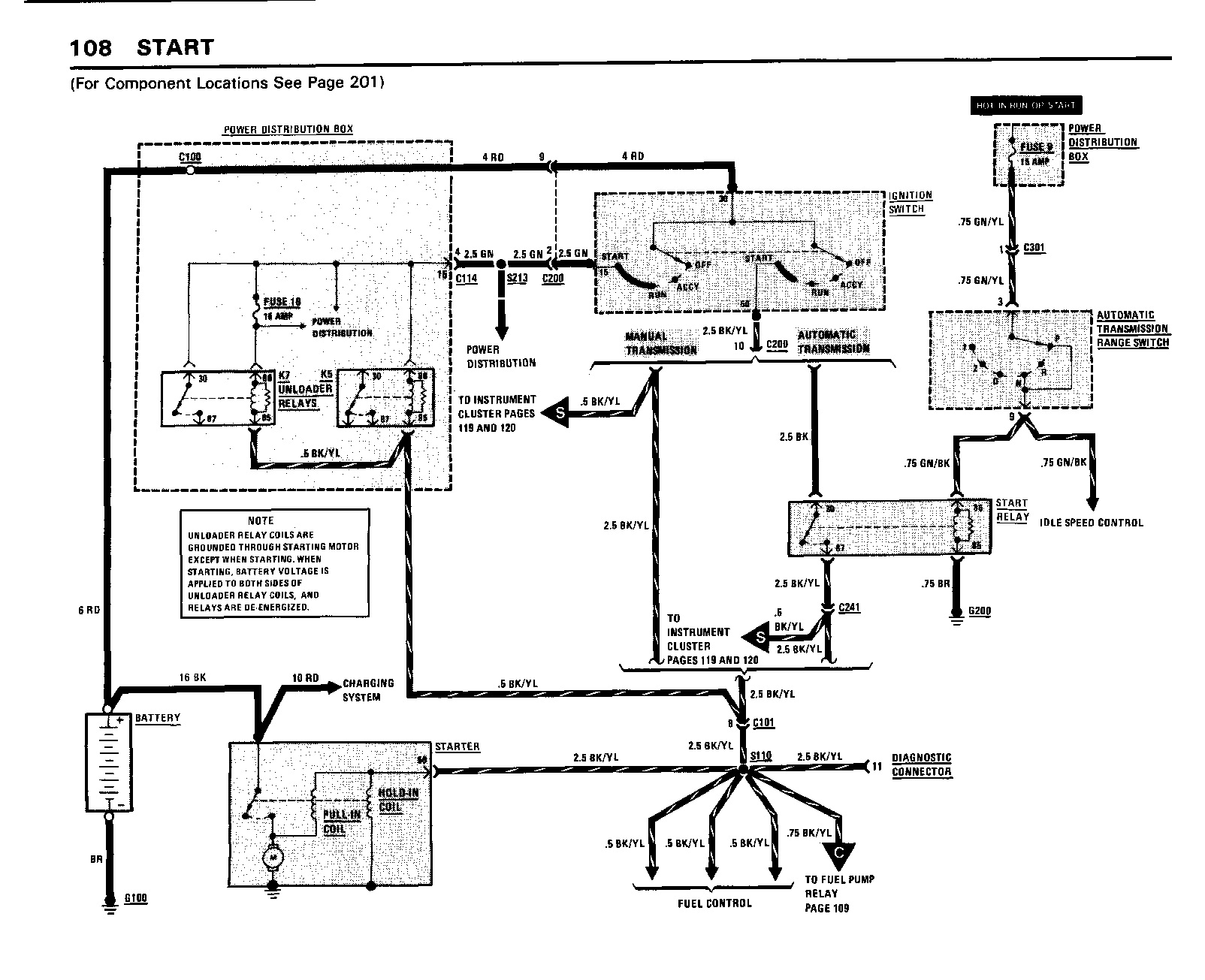
START.jpg
ЗАПУСК

-
IGNITION.jpg
Инжектор 84г 318i

-
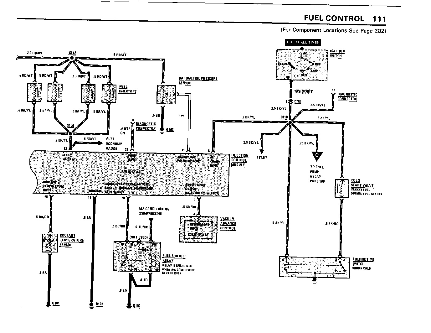
FUEL_CONTROL_1.jpg
управление топливом 1

-
FUEL_CONTROL_2.jpg
Управление топливом 2

-
ignition_control.jpg
Управление инжектором

-
VACUM_CONTROL.jpg
Вакуум контроль

-
system_charging.jpg
система зарядки аккумулятора
BMW320 (1983) BMW323I (Italian limited ed.) BMW 320 (1978) Mercedes C220 Elegance
http://bmw-e21.gallery.ru/May the Force be with you !


Аватара пользователя
e21rulezz
Новичок
Сообщения: 377
Зарегистрирован: 30 июн 2008, 19:15
Репутация: 0
Откуда: 44RUS Кострома
Поблагодарили: 2 раза

Re: л-джет на м10 в 21 кузов

Сообщение e21rulezz » 23 авг 2013, 12:00

ок. как проверю отпишусь

Добавлено спустя 57 минут 44 секунды:
вопрос: красный провод который идет от реле насоса его конец получается в районе трамблера(если проводка стоит в машине) т.к. акб у е30 стоит справа вверху. я этот провод отрезал недалеко от реле, припаял туда клемму и подключил к акб. можно ли так делать? в том промежутке могли быть отводки от этого провода и теперь они остались без питания?
e21 1979г 318 теперь i....было
скоро Я5.1 займет свое место


Аватара пользователя
azateikin
Гордость клуба
Сообщения: 3733
Зарегистрирован: 19 окт 2009, 18:21
Репутация: 7
Гараж: БМВ е36 м52 2,0
Откуда: г.Уфа т.89373476255
Благодарил (а): 18 раз
Поблагодарили: 76 раз

Re: л-джет на м10 в 21 кузов

Сообщение azateikin » 23 авг 2013, 12:04

он на стартер идет и гену

Добавлено спустя 2 минуты 2 секунды:
а ты в косе подключил провод зеленый на плюс постоянный ? и возле мозгов 3-х штыревый зеленый через зажигание?на мозг два плюса идет ,прямо и через ключ
Пеугеот РУЛЕД!!!Отрулилна!Искю туринг е36.Отыскал и купил.Балдю.Хочу Ниссан Патрол


Аватара пользователя
e21rulezz
Новичок
Сообщения: 377
Зарегистрирован: 30 июн 2008, 19:15
Репутация: 0
Откуда: 44RUS Кострома
Поблагодарили: 2 раза

Re: л-джет на м10 в 21 кузов

Сообщение e21rulezz » 23 авг 2013, 12:16

в косе постояный плюс это зеленый толстый....да подключен
зеленый тонкий из 3х штыревого тоже подключил в замок зажигания

Добавлено спустя 1 минуту 9 секунд:
может реле сломано само?
e21 1979г 318 теперь i....было
скоро Я5.1 займет свое место


Аватара пользователя
Han Solo
Site Admin
Сообщения: 7153
Зарегистрирован: 19 дек 2006, 07:50
Репутация: 2
Гараж: BMW 323i 1980г
Откуда: Galactic Federation, Moscow
Благодарил (а): 52 раза
Поблагодарили: 118 раз
Контактная информация:

Re: л-джет на м10 в 21 кузов

Сообщение Han Solo » 23 авг 2013, 12:23

e21rulezz писал(а): том промежутке могли быть отводки от этого провода и теперь они остались без питания?

вроде нет .. Но лучше проверь !

Добавлено спустя 2 минуты 39 секунд:
azateikin писал(а):а ты в косе подключил провод зеленый на плюс постоянный ? и возле мозгов 3-х штыревый зеленый через зажигание?на мозг два плюса идет ,прямо и через ключ

мля накуя путать людей
ВСЕ красные провода это до зажигания т.е от аккумулятора
ВСЕ зеленые провода это +12 вольт ПОСЛЕ включения зажигания

Добавлено спустя 3 минуты 34 секунды:
e21rulezz писал(а):в косе постояный плюс это зеленый толстый

это не постоянный плюс ..
Либо вы называете вещи не своими именами или вы не правильно подключаете
BMW320 (1983) BMW323I (Italian limited ed.) BMW 320 (1978) Mercedes C220 Elegance
http://bmw-e21.gallery.ru/May the Force be with you !


Аватара пользователя
e21rulezz
Новичок
Сообщения: 377
Зарегистрирован: 30 июн 2008, 19:15
Репутация: 0
Откуда: 44RUS Кострома
Поблагодарили: 2 раза

Re: л-джет на м10 в 21 кузов

Сообщение e21rulezz » 23 авг 2013, 12:25

в общем толстый зеленый я спаивал в разъеме
e21 1979г 318 теперь i....было
скоро Я5.1 займет свое место


Аватара пользователя
Han Solo
Site Admin
Сообщения: 7153
Зарегистрирован: 19 дек 2006, 07:50
Репутация: 2
Гараж: BMW 323i 1980г
Откуда: Galactic Federation, Moscow
Благодарил (а): 52 раза
Поблагодарили: 118 раз
Контактная информация:

Re: л-джет на м10 в 21 кузов

Сообщение Han Solo » 23 авг 2013, 12:58

e21rulezz писал(а):в общем толстый зеленый я спаивал в разъеме

с чем спаивал ?
BMW320 (1983) BMW323I (Italian limited ed.) BMW 320 (1978) Mercedes C220 Elegance
http://bmw-e21.gallery.ru/May the Force be with you !


Аватара пользователя
e21rulezz
Новичок
Сообщения: 377
Зарегистрирован: 30 июн 2008, 19:15
Репутация: 0
Откуда: 44RUS Кострома
Поблагодарили: 2 раза

Re: л-джет на м10 в 21 кузов

Сообщение e21rulezz » 23 авг 2013, 13:05

с таким же зеленым из самого разъема....я имею ввиду проводку и разъем в коробку предохранителей :D
e21 1979г 318 теперь i....было
скоро Я5.1 займет свое место


Аватара пользователя
Han Solo
Site Admin
Сообщения: 7153
Зарегистрирован: 19 дек 2006, 07:50
Репутация: 2
Гараж: BMW 323i 1980г
Откуда: Galactic Federation, Moscow
Благодарил (а): 52 раза
Поблагодарили: 118 раз
Контактная информация:

Re: л-джет на м10 в 21 кузов

Сообщение Han Solo » 23 авг 2013, 13:25

e21rulezz писал(а):с таким же зеленым из самого разъема....я имею ввиду проводку и разъем в коробку предохранителей :D

давай чтобы не путаться и больше к этому не возвращаться .. ты проверяешь везде куда приходит зеленый провод (по схеме выше ) наличие 12 вольт с ВКЛюченным зажиганием .

Добавлено спустя 4 минуты 51 секунду:
в автоэлектрике .. постоянным питанием (12вольт ) называют то питание которое не зависит от пользователя автомобиля :lol: т.е питание условно не отключаемое (ОТ аккумулятора)... в схемах бмв это все КРАСНЫЕ провода , а ВКЛючаемое питание это все ЗЕЛЕНЫЕ провода (от замка зажигания)
BMW320 (1983) BMW323I (Italian limited ed.) BMW 320 (1978) Mercedes C220 Elegance
http://bmw-e21.gallery.ru/May the Force be with you !


Аватара пользователя
e21rulezz
Новичок
Сообщения: 377
Зарегистрирован: 30 июн 2008, 19:15
Репутация: 0
Откуда: 44RUS Кострома
Поблагодарили: 2 раза

Re: л-джет на м10 в 21 кузов

Сообщение e21rulezz » 23 авг 2013, 13:26

я понял....хорошо,тогда я вот это проверяю да:
проверить на реле массу контакт 31
Еще раз проверь что приходить питание с аккумулятора контакт номер 30
Проверь цепи
Катушка 1 > коммутатор 2 > реле 1
Катушка 15> коммутатор 3 > реле 15
коммутатор >5 реле 50 >стартер 50 (чтобы проверить надо крутить стартер )
e21 1979г 318 теперь i....было
скоро Я5.1 займет свое место


Аватара пользователя
Han Solo
Site Admin
Сообщения: 7153
Зарегистрирован: 19 дек 2006, 07:50
Репутация: 2
Гараж: BMW 323i 1980г
Откуда: Galactic Federation, Moscow
Благодарил (а): 52 раза
Поблагодарили: 118 раз
Контактная информация:

Re: л-джет на м10 в 21 кузов

Сообщение Han Solo » 23 авг 2013, 13:31

да и еще все ,что полосатое и используется для питания ... тоже имеет в своей маркировке один из двух цветов КРАСНЫЙ или ЗЕЛЕНЫЙ (которое говорит и исходном питании т.е постоянно включенная цепь или включаемая )
BMW320 (1983) BMW323I (Italian limited ed.) BMW 320 (1978) Mercedes C220 Elegance
http://bmw-e21.gallery.ru/May the Force be with you !


Аватара пользователя
e21rulezz
Новичок
Сообщения: 377
Зарегистрирован: 30 июн 2008, 19:15
Репутация: 0
Откуда: 44RUS Кострома
Поблагодарили: 2 раза

Re: л-джет на м10 в 21 кузов

Сообщение e21rulezz » 23 авг 2013, 15:07

был в гараже....реле сименс.
я глянул на распиновку на реле(сбоку нарисовано) и на то как провода идут к разъему реле....мне кажется что то не сходится....
ИзображениеИзображение
и
ИзображениеИзображение
такое ощущение что перепутаны местами
e21 1979г 318 теперь i....было
скоро Я5.1 займет свое место


Аватара пользователя
Han Solo
Site Admin
Сообщения: 7153
Зарегистрирован: 19 дек 2006, 07:50
Репутация: 2
Гараж: BMW 323i 1980г
Откуда: Galactic Federation, Moscow
Благодарил (а): 52 раза
Поблагодарили: 118 раз
Контактная информация:

Re: л-джет на м10 в 21 кузов

Сообщение Han Solo » 23 авг 2013, 16:01

e21rulezz писал(а):такое ощущение что перепутаны местами

ну так проверь . на корпусе реле есть распиновка ...ее ты и показываешь . Ни чего там не перепутано

TD это "импульсы" c коммутатора т.е должно звониться TD > 4 (коммутатор) > 1 разъем мозга > катушка 1

Напряжение проверил ? и еще я смотрю у тебя там доп. реле висит ... у тебя наверно le-jet
BMW320 (1983) BMW323I (Italian limited ed.) BMW 320 (1978) Mercedes C220 Elegance
http://bmw-e21.gallery.ru/May the Force be with you !



Вернуться в «Ремонт и эксплуатация»

Кто сейчас на конференции

Сейчас этот форум просматривают: нет зарегистрированных пользователей и 2 гостя